Related Themes
Driver Usage
 

Click for details

2-phase hybrid stepping motor driver
HB202A  
HB202M  
HB204A  
HB205S  
HB206S  
HB206A  
HB208A  
HB208S  
3-phase hybrid stepping motor driver
HB304V  
HB305S  
HB306S  
HB308A  
HB308SN  
5-phase hybrid stepping motor driver
HB503A  
HB503V  
HB505A  
HB505B  
HB505V  
3-phase variable reluctance stepping motor driver
VR310B  
     
     
     
     
     
     

 

 

 

HB208S 2-phase hybrid stepping driver

Features

  • AC220V Power Supply
  • Max 8A Phase Current Output
  • Using the AC servo motor current control modes to achieve a precise breakdown of the sinusoidal output current, completely solve the traditional stepper motor system low resonance, operating noise, small high-speed torque , low frequency starting shortcomings of stepper motor system and to be comparable to AC servo system.
  • Robust to Parameters of Stepper Motors
  • Selectalbe Microstep(8- switch)
  • Disable contro l(Free)
  • Isolated Input (Photo-coupler)
  • Holding Position when repowered  

二、Adapter Motors

110、130、150 BYG Series 2-Phase hybrid Stepper motors

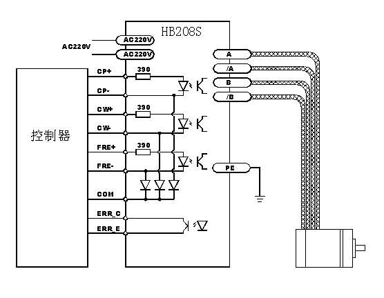
三、Inputs & Outputs

Label

Function

Note

CP+ Pulse Signal +

Photo-coupler Input resistance 390 Ω, Rated 5V, 12mA, 2us minimum pulse width

CP- Pulse Signal -
CW+ Direction Signal +
CW- Direction Signal -
FRE+ Disable Signal + Photo-coupler ON: disable Output; OFF: Enable Output
FRE- Disable Signal -
ERR-C Error Output C of OC Gate Photo-coupler OC Output(Max 50V/20mA)。When error, C and E is short.
ERR-E Error Output E of OC Gate

COM

Common for cp,cw,fre

common ground of cp,cw,fre

POWER Power Indicator led Red
TIMING Phase Origin Indicator Green
ERROR Error Indicator led Red
A A Output

 

/A /A Output

 

B B Output

 

/B /B Output

 

AC220V Power Supply Rated AC220V

Note: non 5V signal request corresponding increase in external resistor(about 10mA Current)

四、Resolution Setting

DIP(1 2 3)

steps/tooth

MODE A

MODE B

MODE C

000

256

200

160

001

128

100

80

010

64

50

40

011

32

40

32

100

16

25

20

101

8

20

16

110

4

10

10

111

保留

保留

8

Note:DIP“ON”=0, other Resolutions can be customized.

五、Connection

六、Dimensions

Copyright© 2004 Hangzhou sunrise electric co.,ltd。 All rights reserved。